Концентратор датчиков Dalcon
Концентратор датчиков уровня “Dalcon” (“DALCON” - DIGITAL ANALOG LEVEL CONNECTOR) предназначен для суммирования результатов измерений двух и более датчиков уровня топлива, а также для преобразования цифрового сигнала датчиков в аналоговый. Применяется на транспортных средствах, имеющих два топливных бака или большой топливный бак, в который устанавливается два датчика уровня топлива. Рабочий диапазон от 10 до 50 вольт, также имеется встроенный стабилизированный источник питания для ДУТ. Возможно подключение двух цифровых ДУТ с одинаковым интерфейсом подключения (RS-485), а также двух цифровых ДУТ с разным интерфейсом подключения (RS-485 и RS-232).
-20251225-124048.png?inst-v=ebf73372-e60e-4a39-baee-ca086ad532f2)
Основные функции
преобразование по тарировочным таблицам сигналов об уровне топлива, поступающих с двух датчиков LLS, в значения объема топлива в баках
суммирование значений объема топлива (от двух датчиков LLS), передача значения суммарного объема по выходному интерфейсу
преобразование суммарного значения объема топлива в аналоговый выходной сигнал напряжением 0…2,5 В и 0…5 В
управление внешними индикаторами топлива: стрелочным указателем уровня топлива и индикатором-лампой “Резерв топлива”
Характеристики
Рабочее напряжение питания (В) 10…50
Ток потребления (мА) не более 30
Аналоговый выход “Сигнал 1”
Выходное сопротивление (Ом) не более 100
Минимальное напряжение (мВ) не более 30
Максимальное напряжение (В) не менее 4,97
Аналоговый выход “Сигнал 2”
Выходное сопротивление (Ом) не более 600
Напряжение на выходе (В) 0.5 от Сигнал 1
Выход управления указателем уровня топлива
Тип выхода “открытый сток”
Тип сигнала ШИМ
Максимальное коммутируемое напряжение (В) 50
Максимальный ток нагрузки (А) 0,5
Выход управления индикатором “резерв”
Тип выхода “открытый сток”
Максимальное коммутируемое напряжение (В) 50
Максимальный ток нагрузки (А) 0,5
Рабочая температура, °С 60…+80
Установка и настройка
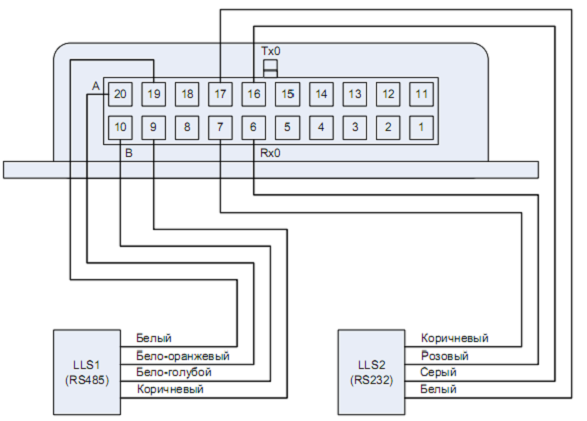
“Dalcon” должен устанавливаться внутри кабины ТС или в специально оборудованных ящиках электрооборудования на ТС, защищенных от попадания внутрь атмосферных осадков. Местом установки “Dalcon” должна быть ровная поверхность. Допускается установка, как на вертикальную, так и на горизонтальную поверхность. Устройство имеет входные интерфейсы RS-485 и RS-232 для подключения датчиков, а также выходной интерфейс через который “Dalcon” подключается к терминалам спутникового мониторинга. У прибора имеются два аналоговых выхода для преобразования цифрового сигнала датчиков в аналоговый. Изделия “Dalcon” позволяют наращивать схему подключения до необходимого числа LLS датчиков (каскадная схема подключения). Если выход устройства DALCON 1 подать на вход DALCON 2, то первое устройство будет восприниматься вторым как LLS, что позволит при соответствующей настройке создать каскадную схему подключения:
-20251225-124110.png?inst-v=ebf73372-e60e-4a39-baee-ca086ad532f2)
Схемы подключений
-20251225-124130.png?inst-v=ebf73372-e60e-4a39-baee-ca086ad532f2)
-20251225-124153.png?inst-v=ebf73372-e60e-4a39-baee-ca086ad532f2)
-20251225-124212.png?inst-v=ebf73372-e60e-4a39-baee-ca086ad532f2)
-20251225-124232.png?inst-v=ebf73372-e60e-4a39-baee-ca086ad532f2)
-20251225-124253.png?inst-v=ebf73372-e60e-4a39-baee-ca086ad532f2)
-20251225-124312.png?inst-v=ebf73372-e60e-4a39-baee-ca086ad532f2)
-20251225-124330.png?inst-v=ebf73372-e60e-4a39-baee-ca086ad532f2)
-20251225-124348.png?inst-v=ebf73372-e60e-4a39-baee-ca086ad532f2)
Настойка с помощью ПК
С внешними устройствами “Dalcon” работает в сетевом режиме, по этому каждому из датчиков необходимо присваивать уникальный сетевой адрес. При этом, тарировочные таблицы уже должны быть подготовлены, а сетевой адрес назначаем через ПО “LLS-Monitor”. Перед подключением ДУТ к “Dalcon” необходимо настроить через специальное ПО “Dalcon Configurator” сам “Dalcon”.
При первом запуске программы “DALCON Configurator” необходимо настроить com-порт через пункт меню ”Сервис”:
открыть Диспетчер Устройств ОС и определить номер com-порта, на который подключено устройство
открыть меню ”Сервис” в “Dalcon Configurator” и указать соответствующий номер порта для синхронизации устройства
убедиться, что в нижней информационной строке “Dalcon Configurator” появилась надпись ”Конфигурация прочитана”
-20251225-124438.png?inst-v=ebf73372-e60e-4a39-baee-ca086ad532f2)
Последовательность настройки “Dalcon” через ПО “Dalcon Configurator”:
Настраиваем ”Конфигурацию 1-ого датчика”: всегда прописываем полный объем
Настраиваем ”Конфигурацию 2-ого датчика”: всегда прописываем полный объем
Параметры ”Стрелочного указателя”: в поле “Коэффициент умножения” установить значение коэффициента для изменения положения стрелки указателя объема топлива. Значение по умолчанию - 127. Изменять значение по умолчанию рекомендуется, в случае если положение стрелки не соответствует уровню топлива в баке. Возможные значения от 0 до 127.
Параметры ”формат данных при периодической выдаче”: указываем искомый формат, если подключаемый ДУТ работает в соответствующем режиме. Значение по умолчанию - “Не включать периодическую передачу данных”.
Cохраняем конфигурацию датчиков и параметров
-20251225-124459.png?inst-v=ebf73372-e60e-4a39-baee-ca086ad532f2)
Ввод нормировочной таблицы:
открываем конфигурацию датчика 1 - тарировочную таблицу вводим вручную
открываем конфигурацию датчика 2 - тарировочную таблицу вводим вручную
обращаем внимание на график при вводе тарировочных данных (максимальная дискретность 1023)
записываем таблицу перекодирования уровня для каждого датчика
подключаем на нужный выход
-20251225-124522.png?inst-v=ebf73372-e60e-4a39-baee-ca086ad532f2)
-20251225-124542.png?inst-v=ebf73372-e60e-4a39-baee-ca086ad532f2)
Рис.14. Ввод нормировочной таблицы
Последовательность настройки по каскадной схеме:
Настраиваем “Dalcon” как “ДУТ LLS”
Настройка через ПО” LLS Monitor”: подключаем Далкон через RS-232
Режим работы - сетевой: присваиваем уникальный сетевой адрес
Устанавливаем (сохраняем) параметры: игнорируем ошибку при сохранении параметров
-20251225-124605.png?inst-v=ebf73372-e60e-4a39-baee-ca086ad532f2)
Настраиваем “Dalcon” через “Dalcon Configurator” (RS—485)
Указываем сетевой адрес Далкона1 (концентратора)
Прописываем суммарный объем топлива с выхода Далкона1 (концентратора)
Прописываем адрес Датчика3
Прописываем объем топлива с выхода Датчика3
Сохраняем параметры
В нормировочную таблицу Далкона2 вводим только минимальные и максимальные значения топлива
В нормировочную таблицу Датчика3 вводим полную тарировочную таблицу